out with the old in with the new

Overland Hadley

on a journey
Thanks for the comments gents! I just got back home from vacation and am putting together a new post on what I have been up to, some big changes for the rig! The write up is in Editing right now and its a bit of an epic saga that is sure to bore, along with a few pics. It involves the roof, heat, solar and a few other things........

:lurk:
 

JRhetts

Adventurer
I think I will put a filter on my line too, and a muffler, for sure a muffler, mine is pretty loud!

westyss

As I think you know, on my rig I have a D-5 leading to radiators with fans [quiet, low draw ones I mounted on the radiator boxes, along with a calibrated thermister on each box to turn the fan on when the radiator temperature gets hot enough and off when it cools off.]

I have been using an Espar D-5 on various vehicles since 2004/5. In consultation with Espar, I have elected NOT to use an inline filter, not because I always get pristine fuel, but because the internal fuel pump on the Espar units is a quite small pulse pump and does not have enough umph to overcome any air bubbles that may get in the line. Air bubbles tend to get trapped in a fuel filter and the Espar pump often cannot push or suck them through, esp in cold weather when the fuel is thick, creating a fuel blockage. The external pumps may have more than enough umph to push bubbles thru the filter and keep the flow going.

It's one of those "you pays your money..." things, and I have elected to go one way. So far, I've never had any fuel bad enough to cause any problems.

I do however have a muffler, and am glad of it — as have been my occasional neighbors.

John
 

westyss

Explorer
westyss

As I think you know, on my rig I have a D-5 leading to radiators with fans [quiet, low draw ones I mounted on the radiator boxes, along with a calibrated thermister on each box to turn the fan on when the radiator temperature gets hot enough and off when it cools off.]

I have been using an Espar D-5 on various vehicles since 2004/5. In consultation with Espar, I have elected NOT to use an inline filter, not because I always get pristine fuel, but because the internal fuel pump on the Espar units is a quite small pulse pump and does not have enough umph to overcome any air bubbles that may get in the line. Air bubbles tend to get trapped in a fuel filter and the Espar pump often cannot push or suck them through, esp in cold weather when the fuel is thick, creating a fuel blockage. The external pumps may have more than enough umph to push bubbles thru the filter and keep the flow going.

It's one of those "you pays your money..." things, and I have elected to go one way. So far, I've never had any fuel bad enough to cause any problems.

I do however have a muffler, and am glad of it — as have been my occasional neighbors.

John


Thanks for that info John, it seems like the external pump has a bit of oomph and shoots the fuel through with good velocity, but then the run is very short, maybe three feet, a fairly coarse filter to trap any tank crud might be a wise idea and will most likely put one on, muffler is a for sure thing!
Do you have any information on what type of thermister you used and do you have a thermostat control for the espar or simply use the 7 day timer?
 

JRhetts

Adventurer
Westyss

I hope I’m not about to give you more information than you want. I am camped out in the Sonoran Desert in Arizona, but it has been raining steadily for over 24 hours; the ground I wanted to be riding/exploring is saturated and is now impassible mud; and I have 4 bars of 4G cellular data availability so I can take the time to respond.

I have tinkered with my system quite a bit over time and frankly it now seems to perform brilliantly. The heat is reliable, even, non-desiccating, and handled -11°F for a week.

I’ll start with a picture of the control panel:

Hydronic Panel.jpg

I can trigger the Esbar D-5 in two ways:
a) with a simple-to-program Honeywell thermostat, <$25.00 from Home Depot; [this is out of the picture, mounted in a more representative location for sampling general temperature]
b) with the Esbar 7-Day timer in the upper left corner of the picture; I use this for interval running of the D-5, like running for 30 min to heat hot water in warm weather.

A 3-position toggle switch determines which device triggers the D-5. This switch is at the lower right corner of the 7-day timer.

Each of the (3) three-position switches to the right of the above controls a fan on one of each of the three radiators. The "AUTO" position routes through the thermisters; "MANUAL" by-passes them and turns the fans ON. [The radiator-fan marked “REAR” sends heat via ducting to the bed area, the bathroom and the rear storage locker accessed from outside. This provides sufficient heat to prevent freezing of gray and potable water in very cold weather. The other two radiator-fan units vent directly into the house from behind standard rectangular grills.

Above each of the toggle switches is an indicator light, giving visual indication respectively whether the D-5 or any of the (3) fans is “ON”.

Between the two analog meters is a two-position switch that controls whether the fans operate at high or a low speed The latter is governed by a parallel-wired path thru a set of high-amp-rated resistors. I plotted resistance values against amp draw and perceived air flow in real time until I found what seemed to be an optimal resistor value. My recollection is that I found a value that reduced the already-low-noise level to almost inaudible, seemed subjectively to give enough air flow (which it does!) and reduced the amperage draw to about 1/3 that of high-speed.

The fans I settled on using are Mechatronics 1751 units. I selected these as the best combination I could find of low amp draw, high airflow and low noise [esp at low speed which is all I ever use.]
I used standard Heater Craft radiators, cutting new openings for the fans since they were much larger diameter than the stock [very noisy and high drawing] fans.

As to the thermistors: Each radiator housing has one mounted on the outside of its metal case, wired in series with the power supply to the fan motor. These were supplied by Darren Fink in the original package. I recall wanting to get a couple of extras, but… While they have a number on them, there is no name or trademark. Google search turned up nothing, and Darren told me he could not remember any details about them. The heated air coming out of the radiators runs ± 160°F when the hydronic is burning; the fans come on at about 90°F and seem to go off about the same. As you can understand, this keeps the fans from running until the radiators are hot enough to do some good, and shuts them off after they have cooled down — all to prevent unnecessary electrical consumption.

If you are willing to pony up for the 7-day timer, not only is it good for timed runs but it will read fault codes from the D-5. This is VERY USEFUL. However, you need to be sure that the “ignition” wire is hot. The manual with the timer explains this and gives clear details about which post to connect. I simply added a 2-position switch in line to a hot source. In my setup, the timer simply connects to the ignition-ON wire to the D-5, as does the thermostat, regulated by the 3-position switch described above. So I had to wire the ignition circuit in separately. Simple to do, and very well worth it.

I hope this helps. If you want any further info, just lob a question at me.

Best, John
 
Last edited:

westyss

Explorer
Westyss

I hope I’m not about to give you more information than you want. I am camped out in the Sonoran Desert in Arizona, but it has been raining steadily for over 24 hours; the ground I wanted to be riding/exploring is saturated and is now impassible mud; and I have 4 bars of 4G cellular data availability so I can take the time to respond.

I have tinkered with my system quite a bit over time and frankly it now seems to perform brilliantly. The heat is reliable, even, non-desiccating, and handled -11°F for a week.

I’ll start with a picture of the control panel:

View attachment 141912

I can trigger the Esbar D-5 in two ways:
a) with a simple-to-program Honeywell thermostat, <$25.00 from Home Depot; [this is out of the picture, mounted in a more representative location for sampling general temperature]
b) with the Esbar 7-Day timer in the upper left corner of the picture; I use this for interval running of the D-5, like running for 30 min to heat hot water in warm weather.

A 3-position toggle switch determines which device triggers the D-5. This switch is at the lower right corner of the 7-day timer.

Each of the (3) three-position switches to the right of the above controls a fan on one of each of the three radiators. The "AUTO" position routes through the thermisters; "MANUAL" by-passes them and turns the fans ON. [The radiator-fan marked “REAR” sends heat via ducting to the bed area, the bathroom and the rear storage locker accessed from outside. This provides sufficient heat to prevent freezing of gray and potable water in very cold weather. The other two radiator-fan units vent directly into the house from behind standard rectangular grills.

Above each of the toggle switches is an indicator light, giving visual indication respectively whether the D-5 or any of the (3) fans is “ON”.

Between the two analog meters is a two-position switch that controls whether the fans operate at high or a low speed The latter is governed by a parallel-wired path thru a set of high-amp-rated resistors. I plotted resistance values against amp draw and perceived air flow in real time until I found what seemed to be an optimal resistor value. My recollection is that I found a value that reduced the already-low-noise level to almost inaudible, seemed subjectively to give enough air flow (which it does!) and reduced the amperage draw to about 1/3 that of high-speed.

The fans I settled on using are Mechatronics 1751 units. I selected these as the best combination I could find of low amp draw, high airflow and low noise [esp at low speed which is all I ever use.]
I used standard Heater Craft radiators, cutting new openings for the fans since they were much larger diameter than the stock [very noisy and high drawing] fans.

As to the thermistors: Each radiator housing has one mounted on the outside of its metal case, wired in series with the power supply to the fan motor. These were supplied by Darren Fink in the original package. I recall wanting to get a couple of extras, but… While they have a number on them, there is no name or trademark. Google search turned up nothing, and Darren told me he could not remember any details about them. The heated air coming out of the radiators runs ± 160°F when the hydronic is burning; the fans come on at about 90°F and seem to go off about the same. As you can understand, this keeps the fans from running until the radiators are hot enough to do some good, and shuts them off after they have cooled down — all to prevent unnecessary electrical consumption.

If you are willing to pony up for the 7-day timer, not only is it good for timed runs but it will read fault codes from the D-5. This is VERY USEFUL. However, you need to be sure that the “ignition” wire is hot. The manual with the timer explains this and gives clear details about which post to connect. I simply added a 2-position switch in line to a hot source. In my setup, the timer simply connects to the ignition-ON wire to the D-5, as does the thermostat, regulated by the 3-position switch described above. So I had to wire the ignition circuit in separately. Simple to do, and very well worth it.

I hope this helps. If you want any further info, just lob a question at me.

Best, John


Hi John, lucky you to be out in the desert! Even if it's raining!

Thanks for the information!

Do you need to have the three way switch or can you just wire the thermostat into the 7 day timer wires? The less electronic wiring for me to do the better! I am challenged that way.
My espar is fed from the camper house batteries and is not hooked up to the truck.

You are using a digital thermostat? and can I presume its battery operated?

How do you find the current draw when its operating? Seems like a bit of a power user and will probably only use it when it gets very cold or boost of heat to warm things up in the morning for example, I like our little catalytic heater and it has done a great job for us so far but tends to help build the condensation levels inside so using the hydronic will reduce that. Do you have another source of heat in your rig?

cheers ,
amazing to think of the technology advances these days, out in the desert and surfing the internet! Have fun
Yves
 

JRhetts

Adventurer
Yves

Hi John, lucky you to be out in the desert! Even if it's raining!

You're right, I am very lucky and I know it. I also know that my time and luck will run out, so I am trying to cram as much in now as possible.

Do you need to have the three way switch or can you just wire the thermostat into the 7 day timer wires? The less electronic wiring for me to do the better! I am challenged that way.

You probably "can" do without the 3-way switch, but I would not want to nor advise you to. There is/will be an 'ignite' or 'start' wire coming from the D-5 [it is yellow in the standard Espar harness]; the D-5 gets its power to run its computer, two pumps, and its burner fan from a completely separate connection to 12v and ground. When this 'start' wire is connected to 12v the D-5 goes thru its start up and runs until the 12v is cut off. Inside the house you have/are going to run a 12v supply thru one or both: a thermostat and/or the 7-day timer. Each of these is in effect a switch to permit 12v to reach the 'start' wire and turn the D-5 on and off. In principle, you could just twist together the 'start' wire and the 12v wires from the thermostat and the 7-day timer. But this would mean you had no clear and manipulable control over which device [thermostat or 7-day timer] was turning the D-5 on or off. Wiring in the 3-way switch is so easy that you really will I think want to do it: The 3-way switch has 3 connections on it, two are inputs and one is the output. You will connect the 12v supplies to the two inputs, and the 'start' wire to the output. The switch has 3 positions: ON [one source]; OFF; ON [second source]. I feel confident that once you do this, you will be really glad you did.

My espar is fed from the camper house batteries and is not hooked up to the truck.

Great, that is the "separate" source for the D-5 to actually run on, versus the 'start' wire to trigger it to run.

I have a wiring diagram of the whole system in this area that I could share if you'd like. You would be free to use or adapt it as you choose.

You are using a digital thermostat? and can I presume its battery operated?

Yes, on both counts. I have a Honeywell RTHL2310 "Programmable Thermostat". I believe it cost something like $19.00 USD at HomeDepot. It's secondary advantages are: small size and low cost. Its MAJOR advantages are: extreme simplicity to program and make changes in, and very few controls/buttons - each of which makes intuitive sense. [Indeed, I have not had to open the manual since I installed it and I make changes to move temps and time periods around all the time. It's a model of how technology ought to work. I congratulate Honeywell on this one!!]

How do you find the current draw when its operating?

Current draw spikes to just <8A on startup, for a very brief time; when blasting along at full power it draws about 4.2A, and when it is running at low output [its computer controls this change] it draws 1.9A.

Seems like a bit of a power user and will probably only use it when it gets very cold or boost of heat to warm things up in the morning for example, I like our little catalytic heater and it has done a great job for us so far but tends to help build the condensation levels inside so using the hydronic will reduce that.

I think that whether the draw #s above seem high or not depends on your battery bank. Since I have 600ah of house batteries, this draw for heating is not much of a burden at all. Indeed when you consider the issue of duty cycle [i.e., the percentage of the time that the draw is actually 'on', given the fact that the D-5 is not ON constantly, it cycles due to either manual or thermostatic control], I recon that over an 18-hour overnight period in the wintertime that the D-5 will consume ~24ah, and the radiator fans consume another 19ah. Together this is 43ah or only 7% of my battery capacity. My NovaKool 9000 refrig and Engel35 freezer consume another 32ah for the same timer period. So I am hardly stressing my battery bank while allowing myself to enjoy regulated heat at ordinarily-comfortable temps.

I also have some detailed calculations on my electricity usage that I'd be happy to share if you'd like.

Do you have another source of heat in your rig?

Yes, I can run the truck engine and make heat for the radiators and hot-water tank. Other than that, no [unless you want to count turning on the propane stove, but this puts out both water vapor and carbon monoxide. I especially like the fact that the D-5/radiator system does not introduce moisture nor dry out the air - and one's skin - like a forced-hot-air unit does.
 
Last edited:

westyss

Explorer
Yves



You're right, I am very lucky and I know it. I also know that my time and luck will run out, so I am trying to cram as much in now as possible.



You probably "can" do without the 3-way switch, but I would not want to nor advise you to. There is/will be an 'ignite' or 'start' wire coming from the D-5 [it is yellow in the standard Espar harness]; the D-5 gets its power to run its computer, two pumps, and its burner fan from a completely separate connection to 12v and ground. When this 'start' wire is connected to 12v the D-5 goes thru its start up and runs until the 12v is cut off. Inside the house you have/are going to run a 12v supply thru one or both: a thermostat and/or the 7-day timer. Each of these is in effect a switch to permit 12v to reach the 'start' wire and turn the D-5 on and off. In principle, you could just twist together the 'start' wire and the 12v wires from the thermostat and the 7-day timer. But this would mean you had no clear and manipulable control over which device [thermostat or 7-day timer] was turning the D-5 on or off. Wiring in the 3-way switch is so easy that you really will I think want to do it: The 3-way switch has 3 connections on it, two are inputs and one is the output. You will connect the 12v supplies to the two inputs, and the 'start' wire to the output. The switch has 3 positions: ON [one source]; OFF; ON [second source]. I feel confident that once you do this, you will be really glad you did.



Great, that is the "separate" source for the D-5 to actually run on, versus the 'start' wire to trigger it to run.

I have a wiring diagram of the whole system in this area that I could share if you'd like. You would be free to use or adapt it as you choose.



Yes, on both counts. I have a Honeywell RTHL2310 "Programmable Thermostat". I believe it cost something like $19.00 USD at HomeDepot. It's secondary advantages are: small size and low cost. Its MAJOR advantages are: extreme simplicity to program and make changes in, and very few controls/buttons - each of which makes intuitive sense. [Indeed, I have not had to open the manual since I installed it and I make changes to move temps and time periods around all the time. It's a model of how technology ought to work. I congratulate Honeywell on this one!!]



Current draw spikes to just <8A on startup, for a very brief time; when blasting along at full power it draws about 4.2A, and when it is running at low output [its computer controls this change] it draws 1.9A.



I think that whether the draw #s above seem high or not depends on your battery bank. Since I have 600ah of house batteries, this draw for heating is not much of a burden at all. Indeed when you consider the issue of duty cycle [i.e., the percentage of the time that the draw is actually 'on', given the fact that the D-5 is not ON constantly, it cycles due to either manual or thermostatic control], I recon that over an 18-hour overnight period in the wintertime that the D-5 will consume ~24ah, and the radiator fans consume another 19ah. Together this is 43ah or only 7% of my battery capacity. My NovaKool 9000 refrig and Engel35 freezer consume another 32ah for the same timer period. So I am hardly stressing my battery bank while allowing myself to enjoy regulated heat at ordinarily-comfortable temps.

I also have some detailed calculations on my electricity usage that I'd be happy to share if you'd like.



Yes, I can run the truck engine and make heat for the radiators and hot-water tank. Other than that, no [unless you want to count turning on the propane stove, but this puts out both water vapor and carbon monoxide. I especially like the fact that the D-5/radiator system does not introduce moisture nor dry out the air - and one's skin - like a forced-hot-air unit does.



John, Again thanks for all the information, I sure dont like re-inventing the wheel so I will look into that thermostat you mentioned, sounds like just the thing, a three way switch will most likely find its way into my system too, I just need to be talked into things. I would sure like to see the wiring diagram you have, I am sure I will have issues with which wires to tap into, that will be my challenge, for some its easy to figure out but I dont have any background in electronics, I can solder wire and do all the work but where the electrons go I have no clue!!

1.9 amps on low sounds fine to me, just out of curiosity, does the boiler cycle from high to low or stay steady on low? Does your system have an additional tank to increase coolant capacity?

I have an electric fridge too and like most people underestimate how much electricity gets used in general, water pumps, fridge, lights, watching a movie, charging all the devices, blending margaritas! Alot of power gets used! I am just finalizing my solar set up so I will be okay for power but I still like to keep consumption low just in case, and it must be due to the area where I live that I have such a need for heat and make sure to have a standby heat source too, I noticed that with some communications with other folk on expo where they live in a warmer climate and have no worries about heat or cold! For us its mandatory to keep potable water inside or heated to prevent freezing the tank or lines, with those in warmer climes they can store potable water under the frame outside of the cabin and not worry, building an all weather camper has been a more difficult task and a different mindset is certainly needed. On the other hand, airconditioning is not in my plans, my truck came with a/c and I have used it twice in three years! But for the folk in the southern states a/c is the first item of business,, funny.

Thanks again for all the information John, good to hear a system working as expected.

Cheers Yves
 

JRhetts

Adventurer
Yves

Sorry to take so long to reply, but the weather cleared and I went back out into the desert and mountains to ride and enjoy the solitude &#8212; no cell or internet. But, here I am again.

John, Again thanks for all the information, I sure dont like re-inventing the wheel so I will look into that thermostat you mentioned, sounds like just the thing, a three way switch will most likely find its way into my system too, I just need to be talked into things.

I don't like reinventing the wheel nor being out on the bleeding edge of as-yet-untested-designs. I have been the beneficiary of much generous help along my way. So as a believer in Karma, I am delighted to share in return, keeping the big wheel of life turning.

I would sure like to see the wiring diagram you have, I am sure I will have issues with which wires to tap into, that will be my challenge, for some its easy to figure out but I dont have any background in electronics, I can solder wire and do all the work but where the electrons go I have no clue!!

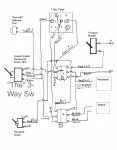
I am neither electrical nor mechanical engineer, so I like to keep things simple and have concrete diagrams to work from when possible. Attached is the wiring diagram for my system, apologies for the messy hand-drawn nature of it.

In the center on the left you can see "The [dreaded] 3-way switch". Trace the green wire on it back to the thermostat - this is 12 v coming thru thermostat when its settings say turn ON. Trace the yellow wire back to the 7 day timer; this is 12 v coming thru the timer when it is set to turn ON. The center post is the output from the switch of whichever device you want to be in control [timer or thermostat, or OFF, i.e., neither.]
The two rectangles labeled A and B are connectors in a wiring harness that came with my D-5, tho there is no magic to that, you could just make solder joints or continuous runs that imitate the connections portrayed. "Furnace" is the D-5; I don't show its power connections on this diagram, this is only to wire its start and stop circuit. Of course there is no magic to the wore colors, but if you have the Esbar harness then some of them are already determined. Feel free to post or PM me with any questions.

Fuso:Esbar7-DayTimer Wiring Diag-a.jpg



1.9 amps on low sounds fine to me, just out of curiosity, does the boiler cycle from high to low or stay steady on low? Does your system have an additional tank to increase coolant capacity?

Do you mean by "boiler" the D-5 unit? If so, then the internal computer on the D-5 determines whether it runs at high or low level. From what I can determine, it starts on high and then will drop to low after it gets the circulating coolant up to a certain temp. [I presume by "boiler" you DO NOT mean my hot water tank; it is passive in my system, heated by a heat exchanger coil from the D-5 or engine heated coolant. It has no different levels of heating, just what is circulated thru it.]

I have an electric fridge too and like most people underestimate how much electricity gets used in general, water pumps, fridge, lights, watching a movie, charging all the devices, blending margaritas! Alot of power gets used! I am just finalizing my solar set up so I will be okay for power but I still like to keep consumption low just in case, and it must be due to the area where I live that I have such a need for heat and make sure to have a standby heat source too,


From where I live and travel, I too am much more concerned about heating than cooling. Even in the desert in summer I do not like AirConditioning; I vastly prefer just a circulating fan instead.

Unless you have a massive battery bank and almost nothing drawing off it, it is always a balancing act. In order to give myself some idea of what I needed, sharing with you the desire for an all weather house, I developed a spreadsheet of my electric consumers and their estimated duty cycles, along with estimates of my solar replenishment. In hopes it may be of some help, I am also attaching that here.

Energy Usage FusoFM.jpg

I estimated 4 scenarios: summer vs. winter [longer or shorter solar time and more or less need for heating]
overnight parking vs. continued usage for 24 hrs [assuming the truck alternator would fill in when driving on
overnight only days]

Can you make sense of this? It seems to be pretty close to what I do on a regular basis.


Best, John
 
Last edited:

westyss

Explorer
Yves

Sorry to take so long to reply, but the weather cleared and I went back out into the desert and mountains to ride and enjoy the solitude — no cell or internet. But, here I am again.



I don't like reinventing the wheel nor being out on the bleeding edge of as-yet-untested-designs. I have been the beneficiary of much generous help along my way. So as a believer in Karma, I am delighted to share in return, keeping the big wheel of life turning.



I am neither electrical nor mechanical engineer, so I like to keep things simple and have concrete diagrams to work from when possible. Attached is the wiring diagram for my system, apologies for the messy hand-drawn nature of it.

In the center on the left you can see "The [dreaded] 3-way switch". Trace the green wire on it back to the thermostat - this is 12 v coming thru thermostat when its settings say turn ON. Trace the yellow wire back to the 7 day timer; this is 12 v coming thru the timer when it is set to turn ON. The center post is the output from the switch of whichever device you want to be in control [timer or thermostat, or OFF, i.e., neither.]
The two rectangles labeled A and B are connectors in a wiring harness that came with my D-5, tho there is no magic to that, you could just make solder joints or continuous runs that imitate the connections portrayed. "Furnace" is the D-5; I don't show its power connections on this diagram, this is only to wire its start and stop circuit. Of course there is no magic to the wore colors, but if you have the Esbar harness then some of them are already determined. Feel free to post or PM me with any questions.

View attachment 142676





Do you mean by "boiler" the D-5 unit? If so, then the internal computer on the D-5 determines whether it runs at high or low level. From what I can determine, it starts on high and then will drop to low after it gets the circulating coolant up to a certain temp. [I presume by "boiler" you DO NOT mean my hot water tank; it is passive in my system, heated by a heat exchanger coil from the D-5 or engine heated coolant. It has no different levels of heating, just what is circulated thru it.]




From where I live and travel, I too am much more concerned about heating than cooling. Even in the desert in summer I do not like AirConditioning; I vastly prefer just a circulating fan instead.

Unless you have a massive battery bank and almost nothing drawing off it, it is always a balancing act. In order to give myself some idea of what I needed, sharing with you the desire for an all weather house, I developed a spreadsheet of my electric consumers and their estimated duty cycles, along with estimates of my solar replenishment. In hopes it may be of some help, I am also attaching that here.

View attachment 142677

I estimated 4 scenarios: summer vs. winter [longer or shorter solar time and more or less need for heating]
overnight parking vs. continued usage for 24 hrs [assuming the truck alternator would fill in when driving on
overnight only days]

Can you make sense of this? It seems to be pretty close to what I do on a regular basis.


Best, John






John,

Thanks for taking the time to answer, I am jealous of you right now as I am toiling away in the salt mines.

Seeing the schematic for the wiring of the espar will really help out! Now I need to track my loom and see if mine is the same. I will install a three way switch too.

I do call the espar a boiler, maybe its the wrong word for it but seems to fit what it does, I was just wondering how often the espar will cycle onto high if at all once the temperature has risen high enough to go to low setting? I havent used mine yet but have just run it several times and if the coolant is passing through the engine it will cycle into high often, I know it will stay on low longer if I bypass the engine but just havent tried it yet. I guess I have been questioning the power consumption of the espar unit to be able to use on a continious basis so it is good to hear that you are happy with it.............. you will have good Karma now!

Looking at the Power chart that you also posted is interesting too! I have 4- 235Ah , 6 volt batteries, so that gives me 470 Ah's. Useable will be 50% of that which will be 235 Ah, with the numbers you show I will be most likely very close to what you have in total Ah used for a 24 hour period in the winter of around 130 Ah's so that puts me at 50% of available Ah's giving me close to two days without a re-charge, and solar to hopefully give the batteries a full charge in ideal conditions. Was this chart an estimate or are they real numbers from a battery monitor? Like I said it is interesting to look at and gives me an idea of what to expect. Before the Espar I could go almost three days before my batteries went to 5o% and that was without solar.


thanks again and happy travels.
 

westyss

Explorer
Most on this forum know about the hydronic heaters and how they work. Here is a little write up I did so my family can understand (maybe) about them from my blog, meant to be easily understood???






Well now that winter has arrived and for the time being I have stopped camping and have started back to work on the truck , so far I have installed the hydronic system, that, for those that don’t know is a combination of things, it starts with a diesel boiler. There are two manufacturers that I know about that make them, Wabasto and Espar, I have an Espar unit. These are small efficient little units that have allot going on in them when operating.
Most people that use these in campers use them for two or more purposes, first is for heat, the diesel boiler has a pump circulating coolant, and by using a radiator with a low power computer fan pushing air through it, or simply an old school type of radiant radiator will heat up the camper. Both have their pro’s and con’s. I went with two small units that have a low power fan.
The other purpose would be to use some of that hot coolant to heat up some fresh water, that’s where a calorifier comes in, a popular one is the Isotemp. These units are an insulated water tank with several runs of pipe with the hot coolant flowing through them where the heat is exchanged to the fresh water heating the fresh water up. The unit I have came with a 110 volt heating element when plugged into shore power, also the water can be heated up to 80’ Celsius!! hot!! Too hot to use, so they come with valves that are called mixing valves, which mix very hot 80’C water with cold fresh water to a normal hot water tank temperature thereby increasing the useable hot water and not needing to store hot water like our household tanks. These calorifiers will keep the water hot for several days. They do come with regular pressure relief valves like a house tank.
The other purpose of the boilers is to have the ability to pre heat the engine on a cold day by flowing hot coolant through it.
The beautiful thing about connecting the boiler to the engine coolant is that now the engine can, while driving, heat up the camper and your water in your calorifier, NICE!
So drive to your favorite camp spot and the camper is all warm and toasty and lots of hot water to wash off all that road dust.
Writing it all down like that sounds like its easy to hook this thing up, but being cranially challenged it ended up to be a big project for me. There was allot to think about and it took a while to complete. There is coolant plumbing, running all the coolant lines to the boiler, calorifier, each fan heater and tap into the engine coolant system. New fuel tank pick up installed and fuel lines run to the boiler. Electrical runs and connections for the boiler, fans and a thermostat set up,,,,,,,, lots o stuff to do! This is not for the faint of heart either!
 

JRhetts

Adventurer
John ...Was [your electrical spreadsheet] ... an estimate or are they real numbers from a battery monitor?

The amperage draw values were taken off a Blue Sea combination ammeter/voltmeter while each device was running. The duty cycle values are my best estimate and observation of the device. My solar recharge values came from: observation of volt and ammeters while charging under various conditions, tempered by what I estimated 'typical' to be. Clearly YMMV, but this spreadsheet seems to pretty closely correspond to what I encounter in real life.

John
 

westyss

Explorer
The amperage draw values were taken off a Blue Sea combination ammeter/voltmeter while each device was running. The duty cycle values are my best estimate and observation of the device. My solar recharge values came from: observation of volt and ammeters while charging under various conditions, tempered by what I estimated 'typical' to be. Clearly YMMV, but this spreadsheet seems to pretty closely correspond to what I encounter in real life.

John


That gives me an idea of what to expect considering you seem to have many of the same items as me, I like the spread sheet idea too, once I get the battery monitor hooked up I am going to do something similar, thanks.

Happy travels
 

westyss

Explorer
Okay folks! Here's an update.

I have been delaying in posting anything about my next project just because it is a repair needed as a result of my stupidity so its not like I want to advertise that fact, it is something I like to just have those close to me know! But here we go anyway.............

It starts with a story from a long time ago, my first trip in this camper, I had the shell on the truck and was taking it and my dog out fishing on our May long weekend so many temporary items were thrown into the camper and as I was heading up to an alpine lake it was going to be cold so a heater was needed. I picked up an 18,000BTU catalytic heater and hit the road. Well like I said I had my dog with me so I put the heater up onto the cabinets so she wouldn't ignite, the heat was too much and it was directed at the centre of the ceiling where unfortunately the fibreglass delaminated from the foam core!!! Man I was really bummed! I knew that the main strength of composit is the integrity of the material being together and being in such a critical spot I was sure there would be problems.


Here is a crappy shot from those days showing the nasty heater in situ.

DSCF0149.JPG




I kept an eye on the roof and after several years started to see a slight sag, which surprised me with the remaining strength even with me walking on the roof but it showed a 1/4" sag.
So I had lots of time to think of the fix for the roof but it was not only going to be the 'fix' but also incorporate mounting my solar panels up there.

What I came up with was to build a roof rack exo-skeleton type of thing, so I started with the cross beams,

DSCF3816.JPG


These are pre-stressed with an arch and while they were arched an ell bracket was welded on in the middle of the span for attachment. The extreme heat while welding made them stay in the arch with a 1/2"+ deflection from flat.

DSCF3828.JPG




End caps welded on, I made them long to be able to flex them a bit to fine tune the mounting of a rub rail and trim piece, note also the holes drilled for water egress.
DSCF3844.JPG




Here they are almost ready to be installed.
DSCF3843.JPG


From here a test fit to see how it will work out.
 

westyss

Explorer
Test fit of the cross beams with two solar panels ontop, as usual it will all be a tight squeeze to fit everything up there, this side shot shows a relatively low profile, once done will be 3 1/2" of added height to the roof but still 1/2" below the top of the fan dome.



DSCF3839.JPG



Here you can make out the arch in the beam and the position of the conventional solar panels. these panels will be mounted in a way that will allow them to tilt for winter use as shown in the pic below, they will mostly remain down though. The spacing of the beams changed from this picture to get a concentration of beam above the week spot in the roof.

DSCF3835.JPG



One panel tilted to calculate the clearance required next to it, here you see the end brackets for mounting the side and the rub rail of the roof rack, I thought that I would need to bend the ends of the brackets around to have a straight rub rail but only one of the brackets needed to be tweeked.

DSCF3849.JPG


Having the usual great weather in the Vancouver area and doing all this outside work I needed to wait for the right conditions before installing the beams, that and I was just proscrastinating in starting as I was just not wanting to make any holes in my roof, not able to put it off any longer I got at it.
 

westyss

Explorer
On a nice day (no rain) I mounted the beams using a combination of Sikaflex, bolts and rivets. No problems mounting them, they are bolted through the roof with fender washers on the inside.

Using a nice blue filter on my camera I took this image of the rigid solar panels in their designated space and am measuring how much room will be needed to accomadate tilting the panel if needed. Along with the a sheet of aluminum being test fit next to it. The aluminum sheet will be bent down at the front and three unisolar stick on flexible panels will be stuck on there.



DSCF3852.JPG




Aluminum sheet screwed to the beams.

DSCF3874.JPG



And the leading edge of the sheet was Sikaflexed onto the roof and also tapered to smooth the transition to the roof.


DSCF3873.JPG




Then on went the uni solar flexible stick on panels, stuck onto the camper roof at the leading edge and onto the aluminum sheet on the rest which in my crazed mind gave me the ability to still get under the panels if needed and having the front stuck onto the roof would ensure it can't fold back in the airflow while driving. Under the aluminumsheet I filled the void with foam to eliminate and slapping while driving.

The panels were wired in series and the wire from all the panels fed into a junction box mounted under the rigid panels and from there a four wire #8 cab tire goes forward.


DSCF3877.JPG








I wanted it to go between the cab and camper but just having the wire bend over the corner was not going to work so I made a little contraption to protect the wire and direct it downward, it also clamps onto the wire so it cant move.





DSCF3863.JPG





The big wire then makes a curve to accomadate the rising roof and enters the camper under the bed into a conduit that takes it to the solar controllers and batteries.

DSCF3865.JPG


The conduit also house the roof actuator wires and a few other runs for future lights.
DSCF3870.JPG




After seeing a bit of damage and heavy pin stripping from a few trips I did last year where the top half of the truck and camper were in the trees scrapping along much of the time it was obvious I needed to protect the solar stuff and that will be next up.

DSCF3886.JPG
 

Forum statistics

Threads
190,476
Messages
2,928,013
Members
234,008
Latest member
zhukoveli
Top